Những chỉ tiêu cần lắp đặt cho trạm quan trắc tự động nhà máy xử lý nước thải dệt may
- 1. Giới thiệu về trạm quan trắc tự động trong nhà máy xử lý nước thải dệt may
- 2. Các chỉ tiêu cần lắp đặt trong trạm quan trắc tự động nhà máy xử lý nước thải dệt may
- 2.1. Các chỉ tiêu cơ bản
- 2.2. Các chỉ tiêu hóa lý
- 2.3. Các chỉ tiêu kim loại nặng và vi sinh (nếu có)
- 2.4. Các thông số khác (theo yêu cầu đặc thù)
- 3. Công nghệ và thiết bị cần thiết cho trạm quan trắc
- 4. Quy trình lắp đặt và bảo trì trạm quan trắc
- 4.1. Các bước lắp đặt trạm quan trắc
- 4.2. Bảo trì và hiệu chuẩn thiết bị định kỳ
- 4.3. Đảm bảo an toàn cho hệ thống
- 5. Các quy định và điều luật liên quan đến việc quan trắc tự động
Trong bối cảnh các ngành công nghiệp ngày càng phát triển, vấn đề ô nhiễm môi trường, đặc biệt là ô nhiễm nguồn nước, đang trở thành thách thức lớn đối với cộng đồng và doanh nghiệp. Ngành dệt may, với khối lượng nước thải lớn và chứa nhiều hóa chất độc hại, đòi hỏi các biện pháp kiểm soát và xử lý hiệu quả. Trạm quan trắc tự động là một giải pháp tiên tiến, giúp các nhà máy dệt may không chỉ tuân thủ các quy định pháp luật mà còn góp phần bảo vệ môi trường bền vững.
1. Giới thiệu về trạm quan trắc tự động trong nhà máy xử lý nước thải dệt may
Trạm quan trắc tự động là hệ thống được thiết kế để giám sát và phân tích các thông số chất lượng nước thải theo thời gian thực. Đây là bước tiến lớn về giải pháp trong ngành dệt may, nơi mà nước thải chứa nhiều hợp chất hóa học, phẩm nhuộm và các chất ô nhiễm phức tạp.
Hệ thống này không chỉ giúp phát hiện kịp thời các vấn đề tiềm ẩn mà còn cung cấp dữ liệu chính xác để điều chỉnh quy trình xử lý nước thải. Với khả năng tự động hóa cao, trạm quan trắc giảm thiểu sự can thiệp của con người, từ đó tăng độ chính xác và hiệu quả giám sát. Đảm bảo rằng nước thải được xử lý đạt chuẩn trước khi xả thải ra môi trường. Điều này không chỉ bảo vệ hệ sinh thái mà còn giúp nhà máy tuân thủ quy định pháp luật.
Nhà máy dệt nhuộm (Hình ảnh minh họa)
2. Các chỉ tiêu cần lắp đặt trong trạm quan trắc tự động nhà máy xử lý nước thải dệt may
Trạm quan trắc tự động trong nhà máy xử lý nước thải ngành dệt may thường được thiết kế để theo dõi và kiểm soát chất lượng nước thải trước khi xả thải ra môi trường. Các chỉ tiêu quan trọng cần lắp đặt bao gồm:
2.1. Các chỉ tiêu cơ bản
Lưu lượng (Flow): Đo lưu lượng nước thải đầu ra và đầu vào.
pH: Kiểm tra độ axit hoặc kiềm của nước thải. Việc giám sát pH đảm bảo nước thải đạt chuẩn trung tính hoặc theo yêu cầu quy định, tránh ảnh hưởng đến môi trường tiếp nhận.
Nhiệt độ (Temperature): Nhiệt độ nước thải ảnh hưởng trực tiếp đến các quá trình sinh học và hóa học trong hệ thống xử lý. Kiểm soát nhiệt độ giúp hoạt động của các thiết bị và quy trình xử lý đạt hiệu quả.
2.2. Các chỉ tiêu hóa lý
Tổng chất rắn lơ lửng (TSS): Đo nồng độ chất rắn không hòa tan trong nước. Giúp đánh giá hiệu quả xử lý cơ học và khả năng gây bồi lắng trong môi trường tiếp nhận.
Nhu cầu oxy sinh học (BOD): Đo mức tiêu thụ oxy của vi sinh vật trong nước thải.
Nhu cầu oxy hóa học (COD): Đo lượng oxy cần thiết để oxy hóa các chất hữu cơ.
Amoni (NH4+): Amoni là một chất ô nhiễm đặc trưng trong nước thải dệt may, được sinh ra từ quá trình xử lý hóa học và sinh học. Kiểm tra nồng độ Amoni giúp đánh giá mức độ ô nhiễm do hợp chất chứa nitơ và đảm bảo tuân thủ quy chuẩn xả thải.
2.3. Các chỉ tiêu kim loại nặng và vi sinh (nếu có)
Sắt (Fe), Mangan (Mn): Quan trọng nếu nước thải có tiếp xúc với các hóa chất kim loại.
Chì (Pb), Kẽm (Zn), Đồng (Cu), Crom (Cr): Các chỉ tiêu cần thiết nếu ngành dệt may sử dụng phẩm nhuộm hoặc hóa chất chứa kim loại nặng.
Coliform: Đánh giá mức độ ô nhiễm vi sinh trong nước thải.
2.4. Các thông số khác (theo yêu cầu đặc thù)
Màu sắc (Color): Kiểm tra mức độ xả thải của chất nhuộm màu trong quá trình sản xuất.
Độ dẫn điện (Conductivity): Giám sát nồng độ ion hòa tan. Giúp đánh giá mức độ ô nhiễm và xác định khả năng tái sử dụng nước.
Dầu mỡ (Oil & Grease): Trong trường hợp cần thiết nếu nước thải chứa dầu mỡ.
Ngoài ra, trạm quan trắc tự động cần có hệ thống truyền dữ liệu về Sở Tài nguyên và Môi trường để đảm bảo tuân thủ pháp luật.
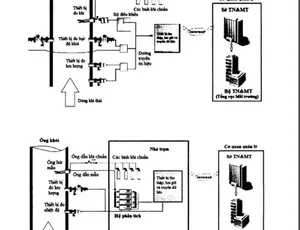
3. Công nghệ và thiết bị cần thiết cho trạm quan trắc
Các thiết bị cảm biến đo tự động là thành phần cốt lõi trong hệ thống quan trắc. Một số thiết bị đo lường tiêu biểu từ hãng HACH, được phân phối bởi công ty Aqua có thể kể đến bao gồm:
- Cảm biến đo pH và nhiệt độ: Cảm biến tích hợp đo pH và nhiệt độ với độ chính xác cao, dễ dàng lắp đặt và vận hành trong mọi điều kiện nước thải.
- Cảm biến đo COD và BOD HACH UVAS: Sử dụng công nghệ quang phổ UV để đo nhanh và chính xác chỉ tiêu COD trong nước thải mà không cần dùng hóa chất.
- Cảm biến đo độ dẫn điện HACH 3700: Được thiết kế chuyên biệt để đo độ dẫn điện, cung cấp dữ liệu chính xác, ổn định trong thời gian dài.
- Cảm biến đo TSS SOLITAX: Thiết bị đo tổng chất rắn lơ lửng trực tiếp trong dòng nước, giảm thiểu sai số và tiết kiệm thời gian. Có cần gạt tự làm sạch giúp hạn chế sai số.
- Cảm biến A-ISE: Thiết bị đo Amoni trong nước, cảm biến dễ dàng sử dụng và dễ dàng bảo dưỡng, chỉ cần thay đầu cartridge là đã có một cảm biến mới hoàn toàn.
Ngoài ra, trạm quan trắc tự động còn cần đến thiết bị thu thập và truyền dẫn dữ liệu. Bộ hiển thị và truyền dẫn SC1000 có khả năng tích hợp dữ liệu từ nhiều cảm biến khác nhau, đồng thời truyền tải thông tin nhanh chóng đến trung tâm giám sát.
Datalogger là thiết bị trung tâm trong hệ thống quan trắc tự động, có nhiệm vụ ghi nhận, lưu trữ và truyền tải dữ liệu từ các cảm biến đến trung tâm giám sát. Trong trạm quan trắc nước thải tại nhà máy dệt may, datalogger đóng vai trò quan trọng để đảm bảo dữ liệu được quản lý hiệu quả và minh bạch.
Sơ đồ trạm quan trắc tự động tại Aquaco
4. Quy trình lắp đặt và bảo trì trạm quan trắc
4.1. Các bước lắp đặt trạm quan trắc
- Khảo sát và thiết kế trạm: Tiến hành khảo sát hiện trạng tại nhà máy, xác định vị trí lắp đặt thiết bị và xây dựng bản vẽ thiết kế chi tiết.
- Lắp đặt thiết bị đo đạc: Triển khai lắp đặt các cảm biến và thiết bị đo lường theo bản thiết kế. Đảm bảo từng thiết bị được lắp đúng cách và kết nối đầy đủ với hệ thống.
- Kết nối hệ thống truyền dữ liệu: Lắp đặt hệ thống SC1000 và kết nối các cảm biến với bộ điều khiển trung tâm. Cài đặt các thông số để đảm bảo dữ liệu được truyền tải chính xác.
- Kiểm tra và vận hành thử nghiệm: Tiến hành kiểm tra tổng thể toàn bộ hệ thống, đảm bảo các thiết bị hoạt động ổn định và dữ liệu truyền về trung tâm giám sát đúng yêu cầu. Thực hiện vận hành thử trong một khoảng thời gian để đánh giá hiệu quả thực tế.
Cuối cùng là truyền dữ liệu về sở Tài Nguyên & Môi Trường.
4.2. Bảo trì và hiệu chuẩn thiết bị định kỳ
Bảo trì định kỳ: Thực hiện vệ sinh các cảm biến và kiểm tra kết nối điện thường xuyên để tránh hư hỏng do môi trường khắc nghiệt.
Hiệu chuẩn thiết bị: Các cảm biến như đo pH, COD và độ dẫn điện cần được hiệu chuẩn định kỳ để đảm bảo độ chính xác của dữ liệu. Sử dụng các dung dịch chuẩn theo hướng dẫn của HACH.
Kiểm tra phần mềm và hệ thống truyền dữ liệu: Cập nhật phần mềm và kiểm tra các thiết bị truyền tải để tránh mất dữ liệu.
4.3. Đảm bảo an toàn cho hệ thống
An toàn điện: Đảm bảo hệ thống được tiếp nối đất và có các biện pháp bảo vệ chống sét lan truyền.
Bảo vệ thiết bị: Sử dụng tủ bảo vệ và lắp đặt thiết bị tại vị trí khô ráo, tránh tác động của mưa, nắng và bụi bẩn.
5. Các quy định và điều luật liên quan đến việc quan trắc tự động
Việc lắp đặt và vận hành trạm quan trắc tự động phải tuân thủ các quy định hiện hành, bao gồm:
- Thông tư 24/2017/TT-BTNMT: Quy định kỹ thuật quan trắc môi trường.
- Nghị định 40/2019/NĐ-CP: Quy định chi tiết thi hành một số điều của Luật Bảo vệ môi trường.
- Quy chuẩn kỹ thuật quốc gia về nước thải công nghiệp QCVN 40:2011/BTNMT: Đặt ra các giới hạn cho các thông số ô nhiễm trong nước thải công nghiệp.
- Luật Bảo vệ môi trường 2020: Là cơ sở pháp lý chính để đảm bảo các hoạt động bảo vệ môi trường và quản lý nước thải tuân thủ quy định.
Những văn bản này cung cấp khung pháp lý để thiết kế, vận hành và duy trì trạm quan trắc hiệu quả.
Trạm quan trắc tự động trong nhà máy xử lý nước thải dệt may là công cụ thiết yếu để đảm bảo tuân thủ các quy định về môi trường và nâng cao hiệu quả xử lý nước thải. Việc đầu tư vào công nghệ hiện đại như các thiết bị và cảm biến đo lường tự động không chỉ giúp các doanh nghiệp kiểm soát chặt chẽ nguồn thải mà còn góp phần bảo vệ môi trường và phát triển bền vững. Đây không chỉ là trách nhiệm xã hội của doanh nghiệp mà còn là yếu tố quan trọng tạo nên sự uy tín và cạnh tranh trong ngành.
Hiện tại, Aquaco là đơn vị phân phối trực tiếp các thiết bị tiên tiến từ hãng HACH tại Việt Nam. Sự kết hợp giữa công nghệ hiện đại và kinh nghiệm trong lĩnh vực nước thải giúp Aquaco cung cấp các giải pháp quan trắc tự động toàn diện, hỗ trợ các nhà máy dệt may không chỉ tuân thủ quy định pháp luật mà còn nâng cao hiệu quả xử lý và bảo vệ môi trường bền vững.
Để được tư vấn cụ thể hệ, quý khách hàng vui lòng liên hệ trực tiếp với chúng tôi qua:
Công ty cổ phần thiết bị công nghệ AQUA
Văn phòng đại diện: 23 Đường Số 4, Cư Xá Chu Văn An, Phường 26, quận Bình Thạnh, TP.HCM.
Văn phòng giao dịch: Số 2 đường 5, Khu phố 7, KDC Bình Dân, Phường Hiệp Bình Chánh, TP Thủ Đức, TP HCM.
Văn phòng Hà Nội: Phòng 3A5, Lô B15D13 Khu Đô thị mới Cầu Giấy, Phường Dịch Vọng, Quận Cầu Giấy, Hà Nội.
Hotline: 0909 246 726
Tel: 028 6276 4726
Email: info@aquaco.vn
Có thể bạn đang tìm kiếm:
Hệ thống quan trắc nước thải tự động
Hệ thống quan trắc nước thải online ngành chế biến thực phẩm
Phân tích các loại nước thải công nghiệp: loại nước thải nào có mức độ ô nhiễm cao nhất?
Nhà máy nhiệt điện có cần lắp đặt trạm quan trắc nước thải tự động không?
Nhà máy xi mạ có công suất bao nhiêu phải lắp đặt trạm quan trắc nước thải?


Xem thêm